可膨胀石墨(Expansible Graphite, EG)是一种在适宜温度下,可瞬间迅速分解产生大量气体,使石墨沿 C 轴方向膨胀几十倍甚至数百倍的石墨层间化合物(Graphite Intercalation Compound,GIC)。
预计2025年可膨胀石墨市场价值为312 百万美元
近年来,可膨胀石墨功能材料越来越被广大科学工作者所关注。它不仅保持石墨原有的一些优良性能,如导电、导热、耐高温、耐腐蚀、自润滑等特性,同时增加了一些新的特殊性质,其中最为关键的就是它的可膨胀性。而且可膨胀石墨在热或其他作用可以迅速膨胀,成为膨胀石墨,可广泛用于化工、机械、电子、冶金等部门。
据QYResearch,2018年全球可膨胀石墨市场价值为 214.6百万美元,预计到2025年底将达到312 百万美元,2018年至2025年的复合年增长率为5.5%。随着可膨胀石墨市场的扩大,相关研究有待进一步加强。
可膨胀石墨的常用制备方法
可膨胀石墨的制备方法包括化学氧化法、电化学法、气相扩散法、混合液相法、熔融法、加压法、爆炸法等。综合比较,目前化学氧化法和电化学氧化法是较为常用的两种制备方式。
可膨胀石墨制备常用方法优缺点

目前,针对可膨胀石墨、膨胀石墨的相关研究工作也取得了一定进展。
近期可膨胀石墨制备相关研究新进展
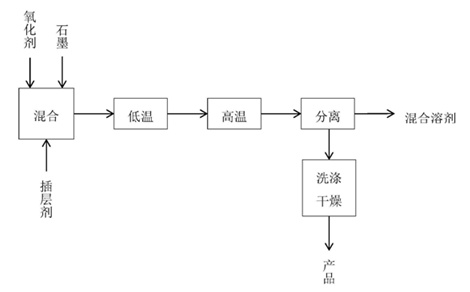
洛阳森蓝化工材料科技有限公司的韩保国等将氧化剂和插层剂与石墨按照摩尔比是1:1:50的比例混合搅拌均匀后,先通过常压低温静置,再进行高温高压处理后达到石墨膨胀的工艺。相比之前的生产方法,该方法操作简单,生产成本低,产生三废少,产品收率高。

内蒙古元瓷新材料科技有限公司的王志江发明了一种利用天然细鳞片制备无硫膨胀石墨的方法。包括如下步骤:
石墨插层制备:采用天然细鳞片石墨为原料,经第一次干燥后,在常温常压下将氧化剂和插入剂与天然细鳞片石墨进行混合至饱和状态,形成石墨插层化合物;
洗涤处理:将石墨插层化合物过滤,用去离子水反复洗涤,直到洗涤溶液的PH值达到6,得到样品,将样品置于烘箱中经第二次干燥;
制备:将第二次干燥后的样品在马弗炉中高温膨胀反应一定时间,再冷却至室温,即得到膨胀石墨。
本发明使用简单的化学插层方法,该过程不涉及高温高压的过程,操作安全,无危险性。通过改变作为氧化剂的双氧水和浓磷酸的体积比,采用了环保插入剂‑‑鞣酸,可调节膨胀石墨烯的形貌和膨胀率。
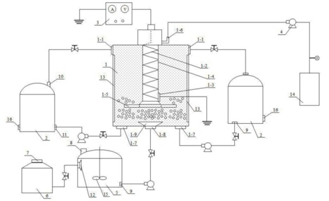
鹰领航空高端装备技术秦皇岛有限公司的杨育林等公开了一种可膨胀石墨制备装置及其电化学插层方法,可对天然鳞片石墨高效插层制得可膨胀石墨,所制可膨胀石墨在微波膨化和高温膨胀过程中,无烟雾和刺激性气体产生,其膨胀倍率可达200‑300mg/L;该方法可从源头上解决可膨胀石墨制备涉及的生产安全和环境污染问题,其能积极推进可膨胀石墨规模化制备和工程应用,市场应用前景广阔。

武汉理工大学的张凌燕等公开发布一种机械力化学法制备硫化膨胀石墨的方法及应用。方法包括如下步骤:
A、将三氧化硫吡啶复合物加入二甲基甲酰胺溶剂中搅拌均匀得到第一混合体系;
B、用化学氧化法制备膨胀石墨;
C、将膨胀石墨分散在第一混合体系中得到第二混合体系;
D、将第二混合体系球磨改性一定时间;
E、将球磨后的产品过滤并洗涤,干燥即可得到硫化膨胀石墨。
本发明的方法所制备的硫化膨胀石墨与具有大粒径厚片层膨胀石墨相比,经过添加SO3‑P和DMF研磨改性的硫化膨胀石墨的微观表面多孔性表现出显著的增加,以及粒径明显的减小。

来自黑龙江工业学院、鸡西市普晨石墨有限责任公司的宋春莲、徐元成等人发明了一种等离子体制备无硫可膨胀石墨的装置及方法,用于可膨胀石墨制备技术领域。该装置设计合理,操作简单,设备利用率高,节约成本,降低能耗,通过该方法制备的可膨胀石墨膨容积高,膨胀石墨品质高,方法简单,操作性强,不需要高温。

注:信息来源国家知识产权局、中国粉体网、QYResearch等。
本文来自中国粉体网,本文观点不代表石墨烯网立场,转载请联系原作者。
